ENERGIEVERSORGUNG
Die Beheizung der Räume
Hol die Sonne in dein Haus! ● Die Beheizung der Räume ● Strom ● Links und Materialien
Der folgende Text wurde nach der Fertigstellung des Solarwarmwasserdaches verfasst und veröffentlicht. Im Laufe der Zeit mussten Änderungen vorgenommen werden, die unten im zweiten Teil beschrieben werden.
Der Start 1993: Holzgebläsekessel und präzise Regelung
Die Solaranlage ist verbunden mit einem Holzgebläsekessel, in dem vor allem Restholz verbrannt wird - also weitgehend CO2-neutral! Der Kessel stammt von der Firma Hoval und läuft seit 1994 mit nur kleinen Störungen z.B. bei der Mechanik des ByPassklappenhebels.
Das Holz wird trocken eingefüllt, kann bis 60cm lang und beliebig dick sein. Holzhacken erledigt sich. Im Kellerraum, wo der Kessel steht, entsteht Staub durch die Holzlagerung, das Herausnehmen der Asche und ab und zu Rauchentwicklung beim Nachlegen. Gegenüber Einzelöfen ist das aber eine sehr angenehme Reduzierung der Verdreckung, zudem ist die Energieausnutzung wesentlich höher.
Die Heizanlage hat drei eigene Pufferspeicher, die Wärme kann zwischen diesen und dem solaren Kreislauf hin- und hergeschoben werden. So wird im Winter auch warmes Wasser von der Heizanlage erzeugt, während im Sommer die Sonnenenergie auch in den großen Pufferspeichern festgehalten werden kann ... optimal für das Seminarhaus der Projektwerkstatt, wenn Gruppen innerhalb weniger Tage viel warmes Wasser brauchen.
In den Übergangshase des Frühjahrs und Herbstes reicht bei Sonne die Solaranlage, an anderen Tagen das Heizen von wenigen Stunden, um für 1-2 Tage Heiz- und warmes Brauchwasser zu haben.

Die Steuerung der ganzen Anlage läuft mit vielen Fühlern, um optimale Temperaturen und Energieausnutzung zu erreichen. Die Außentemperatur wird gemessen, ebenso die Temperaturen von Vor- und Rücklauf zu den Heizungen und in den Speichern. So wird ein optimales Wärmemanagement aufgebaut. Das Brauchwaser wird bevorzugt erwärmt gegen über den anderen Speichern. Das Wasser für deie Heizungen wrd je nach Außentemperatur auf eine betimmte Gradzahl gemischt - so kann ein voll geladener Speicher lange halten, wenn es draußen nicht so kalt ist. Fehlt warmes Brauchwasser, kann noch vorhandene Wärme der Pufferspeicher zurückgeführt werden (z.B. die vorher gesammelte Solarwärme an sonnigen Tagen). Über ein Display können die Werte verändert werden. Sehr einfach sind die Einstellungen für bestimmte Standardsituation, die vorprommamiert sind, z.B. Frostschutz, halbe oder volle Leistung. Dabei sind zwei Heizkreise unabhängig regelbar - das Tagungshaus und die Werkstätten/Wohnräume der Projektwerkstatt So kann auch hier gezielt gesteuert werden, wieviel Energie wo benötigt wird.
Das System wurde in Kooperation mit einer Firma erstellt, die solche Steuerungen baut. Extra für die Bedürfnisse von Seminarhäusern mit den unterschiedlichen Wärmebedarfsmengen wurde am Beispiel der Projektwerkstatt die Software programmiert, die nun auch von anderen genutzt werden kann.
- Download des obigen Schemas als PDF
Fotos
Ganz oben: Heizkessel.Rechts oben: Pumpengruppe eines Heizkreises.
Links oben: Steuerungselektronik.
Unten: Steuerung der Fußbodenheizung im großen Versammlungsraum.und (darunter rechts) Thermostat an Einzelheizung
Regelung der einzelnen Räume und Heizkörper
Thermostate ermöglichen in jedem Raum eine zusätzliche Steuerung der Temperatur ... allerdings in einem offenen Zentrum auch ein Schwachpunkt, denn viele Menschen können mit ihnen nicht umgehen - Feststeller können verhindern, daß immer wieder Thermostate auf den höchsten Wert gedreht werden. Werden Räume nicht genutzt, ist die Frostschutzeinstellung sinnvoll, doch auch das erfordert überlegten Umgang mit den Ressourcen. Wo Thermostate Wärme durchlassen, ohne daß sie gebraucht wird, fehlt diese für andere Räume. In der Projektwerkstatt sind Thermostate von Oventrop und Rotex eingebaut.
Im Bild unten ist die Steuerung der Fußbodenheizung zu sehen. Fußbodenheizungen sind zwar im Einbau aufwendig, können aber mit niedrigeren Temperaturen gefahren werden, was eine höhere Energieausnutzung ermöglicht. Die Fußbodenheizung der Projektwerkstatt stammt von der Firma Rotex. Das gelbe Schild gehört zum baubiologischen Lehrpfad durch das Haus ... mit grünem Daumen nach oben für umweltverträgliche Lösungen. Es gibt auch den anderen Fall (roter Daumen nach unten), z.B. bei Beschriftungen von Materialien der Altbausubstanz, wenn dort früher umweltbelastende Stoffe eingebaut wurden, oder für eigene Fehler, die sich im Nachhinein rausstellten. Die Projektwerkstatt ist kein perfekter Bau, sondern eine Mischung aus Altbausubstanz, Verwendung gebrauchter Baustoffe (Holz, Steine, Isolierungen) und gezielt baubiologischer Sanierungen und umwelttechnischer Ausstattung.

Die Veränderungen im Laufe der Zeit
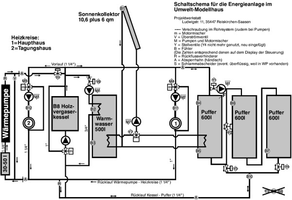
Im Sommerhalbjahr 2024 wurde das gesamte Heizsystem der Projektwerkstatt erneuert. Um flexibler nur soviel Wärme zu erzeugen, wie auch Räume genutzt würden, verzichteten wir auf einen großen Wärmeerzeuger (wie der oben beschriebene Holzkessel) und bauten nun zwei Systeme ein. Zum einen Luft-Wasser-Wärmepumpe (siehe Foto) auf dem Grasdach im Innenbereich, wo sich die Sonnenstrahlen durch Glas- und Photovoltaikflächen sammeln, aber die Kaltluft seitlich abfließen kann. Die Wärmepumpe soll für die Dauerbeheizung der ständig genutzten Räume eingesetzt werden und sollte bei Tagen über der Frostgrenze dafür reichen. Im günstigsten Fall läuft sie nur tagsüber, nutzt also unseren Eigenstrom der großen Photovoltaik.
Zum zweiten wurde der leistungsstarke, dadurch recht unflexible, aber nach über 30 Jahren auch defekte Kessel durch einen kleinerem, nämlich nur 18kW starken Holzvergaserkessel ausgetauscht (siehe Foto). Der soll bei Frost, Veranstaltungen und Seminarhausbelegung die Beheizung übernimmt. Braucht es im Einzelfall mal sehr viel Wärme, können auch beide Systeme gleichzeitig arbeiten.
Der Umbau erforderte das Ablassen des Wassers aus den Pufferspeichern und allen Leitungen im Bereich der Wärmeeinspeisungen. Das ermöglichte uns endlich den Austausch defekter Stellventile und Fühler. Welch Freude, als dann in den beiden sehr sonnigen, aber kalten Monaten März und April des Jahres 2025 das Warmwasserdach allein für das Beheizen der Räume reichte (solange keine Gruppe da war oder Veranstaltungen liefen).
Die Wärme, die bei Sonnenschein vor allem im Frühjahr im nach Süden ausgerichteten Glashaus entsteht, kann eine Warmluftanlage in zwei Räume leiten. In die höher gelegene Bibliothek strömt die warme Luft zudem von selbst. Das geht aber nur, solange der Wein im Glashaus noch keine Blätter hat. Sonst wird die Luft zu feucht.
Das Heizungssystem nach dem Umbau in 2024 - jetzt mit drei Wärmequellen
Allgemeine Information zur Wärmeversorgung
Aus "Klein, geteilt, recycelt: Wohnen 2.0", in: Gießener Allgemeine am 14.2.2024
In Deutschland hat sich die durchschnittliche Wohnfläche pro Person in den letzten rund 70 Jahren fast vervierfacht: Waren es 1950 noch 15 Quadratmeter, sind es im Jahr 2023 schon 55,5, wie das Statistische Bundesamt ermittelte. ...
Das Verhältnis der Hüllfläche - also Außenwände mit Türen und Fenstern, Dach und Bodenplatte - und dem Gebäudeinhalt ist nämlich entscheidend. Je kleiner es ist, desto geringer der Energiebedarf pro beheiztem Kubikmeter. Das Baunetz Wissen, eine Informationsplattform des Architekturmagazins BauNetz, ermittelt typische Werte für unterschiedliche Haustypen. Der eines alleinstehenden Einfamilienhauses liegt bei etwa 0,8, der eines Mehrfamilienhauses bei circa 0,4. Zum Vergleich: Ein zwölf Quadratmeter großes Tiny House hat circa einen Wert von 1,89. Das bedeutet: Je kompakter viele Menschen in einem Gebäude wohnen, desto klimafreundlicher ist es. Daraus kann man folgern, dass Einfamilienhäuser auf dem Land im Bereich des Heizwärmebedarfs zwar besser sind als ein Tiny House, jedoch viel schlechter als ein kompaktes Mehrfamilienhaus.